基本阀块为整体式多路阀,环境适应能力强
阀芯使用精控沟槽,使其有良好的精控功能
采用手动控制方式,操纵简单,灵活省力
结构简单,方便管路布置,可靠性高
置主安全阀、过载阀、单向阀等,通用性好,便于维修
联合收割机
|
额定压力 MPa | 16 |
|
额定流量 L/min |
25 |
|
溢流阀调压范围 MPa |
5~20 |
|
操纵力 N |
150 |
| 液压油 | 符合DIN 51 524 标准的矿物质油(HL、HLP) |
|
油液温度范围 ℃ |
-20~100 |
|
粘度范围 mm2/s |
10~380 |
| 油液清洁度 | 油液及系统的清洁度不低于GB/T 14039-93 19/16级或NAS 1638 10级 |
|
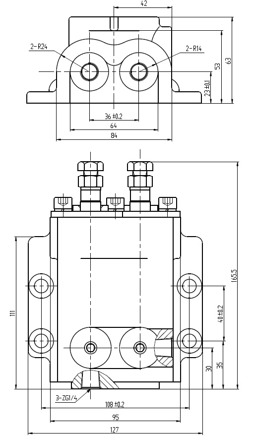
重量 Kg |
GNF8A: 8.3 GNF8B: 8.0 GNF01:3.2 |

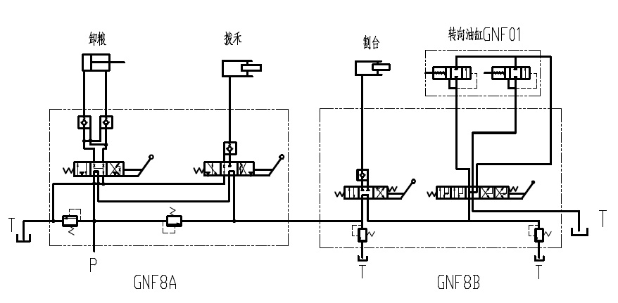
GNF8A-00多路换向阀

GNF8B多路换向阀

GNF8B-00a多路换向阀

GNF01换向阀

Copyright © 2019 浙江高宇液压机电有限公司 版权所有 All Right Reserved 浙ICP备14002341号-1
设计制作:新飞速网络